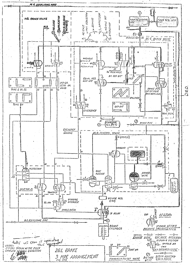
NZR 26L diag before Published June 2, 2017 at 618 × 863 in NZR 26L diag before Figure 6: NZR P&ID 26L air brake schematic – Before